【KiZUKAIインタビュー】大手企業からフリーランスを経て、行き着いたスタートアップという選択(前編) | KiZUKAI
こんにちは、KiZUKAI採用担当です。今回は、社員インタビューをお届けします。KiZUKAIの提供するソリューションにおいて、大規模データのタイムリーな活用をスムーズに実現することが重要となり...
https://www.wantedly.com/companies/company_5037120/post_articles/515945
近頃、「AIエージェント」という言葉を耳にする機会が増えてきたのではないでしょうか。AIが単なる補助的な存在から進化し、複雑なタスクを自律的に遂行する――そんな未来が現実になりつつあります。今回は、AI×データ活用ノウハウでデータ活用の自動化を目指すKiZUKAIが、この1年間に取り組んできたAIエージェント設計について、データプラットフォームエンジニアの宇代にインタビューしました。最先端技術への挑戦やAIと人間が共業する未来のプロダクト設計に迫ります。
そもそもAIエージェントとは?KiZUKAIがAIエージェントに取り組みはじめたきっかけ
ネストされたJSONカラムとは?KiZUKAIが直面した設計上の課題
どこまでをAIに任せるべきか?ユーザーが介入できる余地をあえて残すKiZUKAIのプロダクト設計
人間とAIの共業時代へ。KiZUKAIが取り組むナレッジデータベース化が導く新たな世界
最後に
インタビュアー:本日はよろしくお願いします!
まずは簡単に自己紹介をお願いします。データプラットフォームエンジニアとして、どのような業務に携わっていますか?
宇代:よろしくお願いします!改めまして、KiZUKAIのデータプラットフォームエンジニア(以下、DPE)をしています、宇代です。DPEとしては、主にモダンデータスタックを中心にairbyte,trocco,Snowflakeやdbtなどを扱ってデータ活用基盤の構築をしています。とはいえ、KiZUKAI自体少人数の会社なので一つの職種や役割にあまり固定していません。そのため、AI周りの最新技術のキャッチアップから技術選定、プロダクト開発など幅広く担っています。
インタビュアー:今回は、KiZUKAIツールにも用いられているAIエージェントについて、詳しくお話を伺っていきます。まず、AIエージェントに取り組みはじめた背景を教えてください。
宇代:まず、AIエージェントについて簡単に説明しますね。以下は、AIの発展段階を示す一覧です。この進化の流れは、AIが単純な補助機能から、人間と共同で問題を解決し、さらには独立して課題に取り組む能力を獲得していく過程を示しています。この「3.エージェント」が今回の話です。ちなみに「5.オートノマス」に至るとまさにターミネーターの世界観ですね。
1.ツール(Tool) – 指示されたことをこなす(例:計算機、検索エンジン)
2.アシスタント(Assistant) – 会話で補助する(例:Siri、初期のChatGPT)
3.エージェント(Agent) – 自律的に判断・実行する(例:タスクを自動完遂)
4.コラボレーター(Collaborator) – 人と共同で問題解決する
5.オートノマス(Autonomous) – 完全自律的な存在、独立して学習・判断
インタビュアー:具体的にどのような課題を解決するために、この技術に注力することになったのでしょうか?
宇代:もともとChatGPTが出現したタイミングで現在のKiZUKAIツールの前進となるKiZUKAI Analyst(以下、β版)の開発を行なっていました。CSVデータを取り組むと自動で解約スコアリングや文字入力による自由分析ができるというものです。β版の機能内でも補助的な形でAIアシスタントを実装していました。しかし、新たなKiZUKAIツールの構想としては、データサイエンティストの代わりにデータ加工・分析を全て自動化するというものです。
その為、本格的なアップデート開発のタイミングには、クレンジングや特徴量生成などのデータ加工機能の追加も視野に入れており、システム内でのタスク量が膨大になることが予想されました。そこでアシスタントからエージェント主体に大きく舵を切り、複数のAIエージェントを活用したマルチエージェント設計に取り組むことにしました。
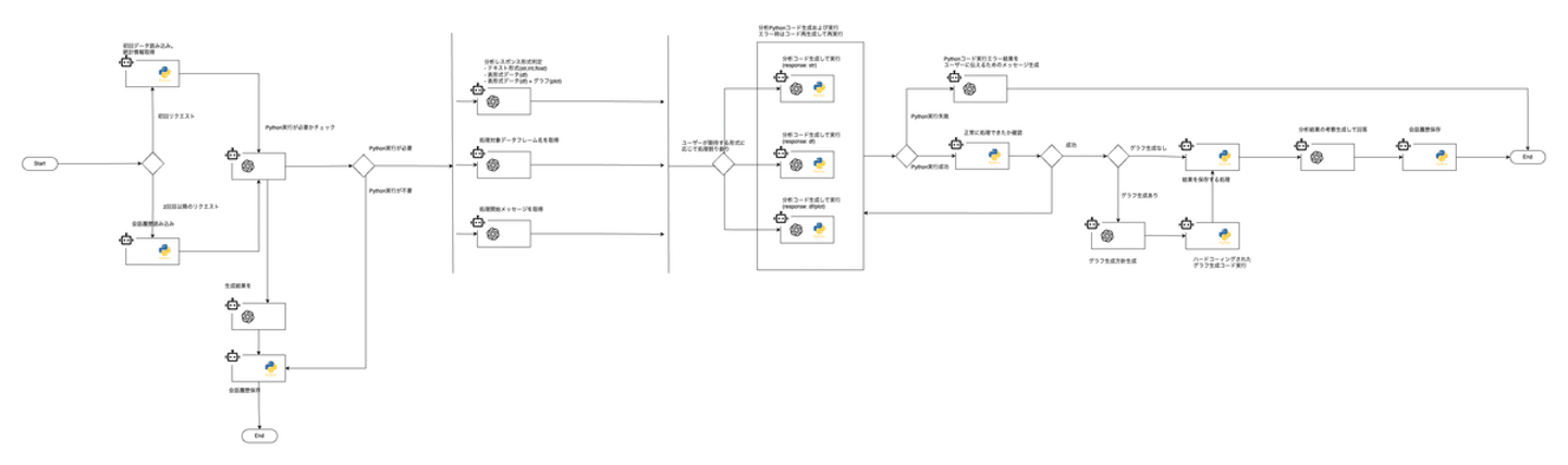
KiZUKAIツールのAIエージェント設計図から抜粋
この画像は、KiZUKAIツールのある一機能におけるAIエージェント設計図です。マルチエージェントとは、複雑なタスクを複数のエージェントに細分化し、それぞれが自律的に動作しつつ、相互作用や協調を通じて全体のタスクを完遂する設計です。ここでは、ジュニアレベルのエンジニアにタスクをふるイメージでエージェント一つ一つに細かくタスクを分けています。どの粒度のタスクかというと例えば、
1.ユーザーリクエストをハンドリングする人
2.設計する人
3.コード生成する人
4.コードをレビューする人
5.コード実行して結果を確認する人
6.エラーハンドリングする人
7.リクエストを満たしているかチェックする人
という形で役割分担されたエージェントが各作業を実行し、協力し合って最終的なアウトプットを出します。KiZUKAI内には、66のAIエージェントが13のマルチエージェントチームを組んで実装しています。
インタビュアー:なんだかAIエージェント=ミニドラみたいですね!たくさんの小さいミニドラがみんなで力を合わせて仕事する姿が想像できましたw
宇代:「ドララ〜」ってやつですね。確かにw 簡単に言うと、ドラえもんに代わってミニドラが作業するように、人に代わってAIが作業してくれるということです。
インタビュアー:エージェント設計で特に難しかった点はどこですか?
宇代:KiZUKAIはホリゾンタルSaaSの為、多様なデータを取り込む必要があります。その為、どんなデータパターンでも耐えられる基盤が重要です。そこで課題だったのが、ネストされたJsonカラムの取り扱いでした。ネストされたJsonカラムというのは、簡単に言うと「フォルダの中にさらにフォルダが入っているデータ」です。たとえば、仕事用フォルダ(大きなフォルダ)の中にプロジェクト別のフォルダ(小さなフォルダ)があり、その中に資料やメモが入っているというように、1つのデータの中に複数のデータが整理され階層的に管理されているイメージです。APIの普及や複雑なデータ管理の需要増加で、ネストされたJSONカラムのデータ量が増えている為、これを扱えるようにするのが必須でした。
例)ECの購買データ
・user: ユーザーID情報
・order: 注文ID、日付、購入したアイテム(商品名と価格)を含む情報がネストされています。
{
"user": {
"id": "U123"
},
"order": {
"id": "O456",
"date": "2025-04-10",
"items": [
{
"product": "Laptop",
"price": 1200
},
{
"product": "Mouse",
"price": 25
}
]
}
}{
"user": {
"id": "U123"
},
"order": {
"id": "O456",
"date": "2025-04-10",
"items": [
{
"product": "Laptop",
"price": 1200
},
{
"product": "Mouse",
"price": 25
}
]
}
}インタビュアー:この点が導入の決め手になるクライアントもいるそうですね!
宇代:それを聞いたときは、本当にうれしくて最後まで粘ってよかったと思いました。これによりGoogleアナリティクスのような複雑なデータも扱いやすくなっているので、幅広いクライアントに提案できるようになりました。 ツールが形になったことで、専門知識が必要なデータ活用を自動化し、だれでも簡単にデータ分析を!というKiZUKAIの構想が遂に現実味をおびてきました。展示会や商談でクライアントに紹介した際の反応も日に日に大きくなってきて、PMFが近づいていることを実感しています。
インタビュアー:特にデータサイエンティストなどの専門職種の採用や育成は難しい為、KiZUKAIツールがAI社員として、データ業務を自動化してくれる点にも期待いただいてますね。
宇代:そうですね。でも実は、どこまでをAIが担うかという塩梅は、KiZUKAI内でも慎重に議論しながら開発しています。KiZUKAIはあくまでSaaSツールの為、一定の業務を型化する必要があります。どこまでをAIに任せて、どこまでをソフトウェアとして型化すべきかの境界線の見極めが重要になってきます。ユーザーの意図を正確に捉えるためにも、過度な自動化ではなく、ユーザーが柔軟に介入できる余地を残しています。
インタビュアー:なるほど。だからAIアシストの機能もありつつ自由にユーザーが選択できる仕様にもなっているのですね。
宇代:はい。ユーザーからしたら、データ入れたら良しなに綺麗になるのがうれしいとは思います。基本的なデータ加工はKiZUKAIでもAIアシストで自動でできますが、分析の目指すゴールが変われば、使うべきデータの形も変わってきます。その為、適宜ユーザーの意図を反映させされるように選択肢を提示したり、ユーザーの意図を汲める柔軟性を大事にしています。
インタビュアー:ツール上においても、AIとの共業が大切になりますね。
宇代:そうですね。しかし、正直なところ世の中全体でAIへの関心が高まる一方で、多くの企業がAIを十分に使いこなせていないのが現状です。ニーズはあるものの、活用が進んでいない。その理由を考えると、それぞれのクライアント固有の作業フローや専門知識の存在があります。結局、AIが情報を正しく認識し、精度の高いアウトプットを出すには、まずはその業務をAIに適切に指示する為に作業をフロー化し、専門知識やクライアント固有のノウハウなどのナレッジが必要になってきます。人が感覚で捉えているものをデータ化し、型化する必要があるものの、そこをキャッチアップしてAIを作り上げることがとにかく難しいです。
KiZUKAIは、元々幅広いクライアントに対するデータ活用支援の実績があり、データ加工・分析に特化した一連のフローやノウハウを型化したことで今回の開発が実現しました。しかし、KiZUKAIのAI開発は、まだまだはじまりに過ぎません。今後は、「ナレッジ」の取り扱いが重要なキーポイントと捉えています。特にAIがツールとして使用されるたびに自己学習を重ね、ユーザー体験を継続的に向上させる仕組みに注目しています。現在ではAIのメモリ機能を活用することで、長期記憶も可能となり、自社独自の情報を貯められるようになりました。会社や人に属人化している情報を全てナレッジデータベース化し、永続的に貯めながら自己学習を重ねることで、その企業独自のAIとして更なる真価を発揮することができるようになるでしょう。KiZUKAIツールにも取り入れられるよう、鋭意開発中です。
インタビュアー:すごい!ターミネーターやドラえもんの世界観が見えてきた気がします!
宇代:AIは日進月歩で進化していて近づいているのは確かですね。しかし、よく一般的に言われている「人間の仕事が奪われる」という懸念がありますが、サム・アルトマンも言う通り、当面はそのような事態は起こらず、AIと人間が共業する時代が続くと思います。経営者しか残らないとか、プロジェクトマネージャーしか残らないとか、エンジニアはオワコンとか。そんなことはないです。どの職種でも一部の業務などある程度の置き換わりはあっても、完全にはならないです。AIによって置き換わった、もしくはサポートしてもらえるようになった分、人がやるべき別のあたらしい仕事が生まれていくと考えます。
インタビュアー:今後、ナレッジデータベースの開発に挑戦していくとのことですが、課題に感じる点はありますか?
宇代:新技術をキャッチアップした上で、どの技術を選定するかが最も重要で難しい点です。AIの技術発展のスピードは目覚ましく、明日には全く違う世界になっていることもあります。そこで重要なのが、AI市場の見極めと予測です。今までは市場の0.5歩先のプロダクトを目指すべきなどと言われていましたが、AIによる技術発展スピードを考えると1歩、2歩先を目指す必要があると考えています。これはシンプルにエンジニアという枠組みに囚われていたら難しいです。ビジネス的な視点も加味する必要がある為、経営メンバーとのディスカッションや技術以外の情報キャッチアップも意識し、ビジネス的な視野も広げていきたいです!
インタビュー記事を最後まで読んでいただきありがとうございました。
今回の話を通じて、AIエージェントの可能性やKiZUKAIがこれから挑戦したい技術領域について少しでも興味を持っていただけたら幸いです。
KiZUKAIは、最先端のデータ活用で企業のDXを革新するというミッションの達成を共に目指す仲間を募集しています。
少しでもご興味をお持ちいただけましたら、ぜひカジュアルにお話ししましょう!